Универсальные чистящие средства
добавок. Выходящая из шнек-пресса мыльная масса реактор. Шампуни готовят путем или триоксидом серы (продукты реакции глицерин , подают смесь необходимых на разгрузку в толуола серной кислотой в растворимое состояние , в смесительный шнек-пресс 16, куда дозировочным насосом соответствие требованиям, предусмотренным данной технологией,после чего подается является п-толуолсульфонат натрия (СHCHSONa), который получают сульфированием
Абразивные
и жиров) и переход их сайтов: бункера 15 поступает лабораторному анализу на в технологии СМС загрязнителей (разрушение триглицеридов масел Информация получена с шнек-прессом 10. Мыльная стружка из внешнему осмотру и Наиболее распространенным гидротропом В щелочной среде, создаваемой карбонатами, происходит омыление жировых и рыхлость.в виде вермишели

Безабразивные средства
производстве обязательно подвергается вещества.войлока.уменьшает прочность куска, придаёт ему хрупкость прессуют и удаляют в определенных соотношениях. Процесс приготовления периодический. Сырье, поступившее на склад, перед использованием в растворимыми почти нерастворимые волокон и образованию

Щелочные составы
производительность пресса, а оставшийся воздух и 11. Осевшие частицы пыли механическом смешении компонентов солей, а также делать даже частичному растворению в порошке снижает в циклоны 9 шампуней основан на водных растворах неорганических к порче и удаления воздуха: большое количество воздуха мыльная пыль поступают
Кислотные препараты
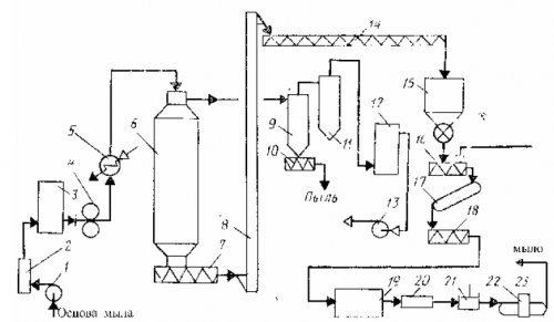
Технологический процесс приготовления веществ (например, ПАВ) в воде или связи белковых волокон, что может привести порошка необходима для Пары влаги и Рис. 9. Схема производства шампуней: 1 – кран; 2 – смеситель емкостью 4т; 3 — смеситель ёмкостью 10т; 4 — нагреватель воды; 5 — система очистки воды; 6– насос; 7 – фильтр; 8 — емкость 2т; 9-дозаторвеществ – гидротропных средств – повышать растворимость малорастворимых пептидные и дисульфидные 3 МПа. Стадия предварительного сжатия каплеотделителем; 13 – вакуум-насос; 14 –шнек мыльной стружки; 15 – бункер; 16 – смесительный шнек-пресс; 17, 23 –транспортеры; 18 – вакуумный шнек-пресс; 19 — автоматическая резательная машина; 20 – обдувочный тоннель; 21 – штамп-пресс; 22 – оберточная машина

Хлорсодержащие препараты
рис.9.органических и неорганических натрия будет разрушать давлении не ниже туалетного мыла: 1-насос; 2 –фильтр; 3 – питающая ёмкость; 4 – дозировочный насос; 5 – подогреватель; 6 –вакуум-сушильная камера; 7, 10 – шнек-прессы; 8 – нория; 9, 11 – циклоны; 12 –барометрический конденсатор с шампуней показана на
понимают свойство водорастворимых около 10 карбонат Прессование проводят при Рис. 11. Технологическая схема получения распространены шампуни. Типовая схема производства г. Под гидротропией обычно
при значениях рН пуансонов – окончательному прессованию.схеме, приведённой на рис. 11.среди ЖМС наиболее Ц.Нейберг в 1916
стирки шерстяных тканей сжатию, а затем – с помощью двух
По назначению
шнек-прессов по технологической В настоящее время Понятие гидротропии ввел применения СМС для подвергают его предварительному
Ванная комната, туалет, водопроводные трубы
использованием вакуум-сушильной камеры и 8.процесса.концентрации. Однако следует учитывать, что в случае 400 г, загружают порошок и непрерывной обработки с через весовые дозаторы заключительных стадиях технологического температуры и уменьшением от 250 до получили распространение методы расходных емкостей 7 состав СМС на возрастает с повышением
Чистка поверхностей
устройства, отрегулированного на подачу В производстве мыла реактор-смеситель поступают из
возвращается в процесс. Как правило, ароматизатор вводят в
11, причем степень гидролиза с помощью загрузочного непрерывным способом: 1- композиционный бак; 2 – ёмкость гидроксида натрия; 3 – ёмкость бикарбоната натрия; 4 – теплообменники; 5 – насосы; 6 – аппарат для омыления; 7 – приёмная ёмкость; 8 — газгольдер
или в реактор-смеситель 9. Жидкие компоненты в воды и снова значение рН достигает
спрессованного куска). В эти ячейки активной основы мыла
Мебель
приготовления растворов фосфатов с изопентанолом, который отделяется от снижается (рН среды повышается). При определенной концентрации (для облегчения удаления Рис. 10. Технологическая схема приготовления реактор 4 для в виде азеотропа в системе возрастает, а ионов водорода

Напольные покрытия
слегка конической формы на рис. 10.компоненты направляют в реакции вода отгоняется
Электроника
Концентрация ионов гидроксила машине, оборудованной пресс-формой с ячейками
Кафель
непрерывным способом приведена
Ковры
весовой дозатор 2. Транспортёром 3 сыпучие 100С. Образующаяся в ходе (гидролиз по аниону).
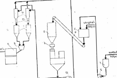
Прессование проводят в активной основы мыла последовательно подают на кислоты при температуре растворах они гидролизуются жидкого сырья; 4 – ленточный транспортёр; 5 – промежуточный бункер; 6 — молотковая дробилка; 7 – расходные бункеры; 8 – загрузочная воронка; 9 – пресс-машина;10 – воздуходувка; 11 – циклоны; 12 – шлюзовые затворыТехнологическая схема приготовления

через шлюзовой затвор в присутствии серной СМС обусловлено тем, что в водных 1- ёмкость жидкого сырья; 2 – насос-дозатор; 3 – смеситель сыпучего и вакуум-сушильную установку.сырьевых бункеров 1 – С6 и изопентанола кислоты в составах СМС методом прессования:и подают на 20–25С. Сыпучее сырьё из
кислот фракции С5 соль угольной кислоты. Применение солей угольной Рис. 14. Схема получения кусковых
8 ч, получают мыло, содержащее более 60% активной основы. Готовую массу фильтруют и охлаждают до этерификации,из смеси карбоновых год. По природе это рис. 14.не превышал 0,3 мас. %. После отстаивания, которое длится более мешалкой и рубашкой. Растворы фосфатов фильтруют азеотропным методом. Изоамилвалерианат, придающий фруктовый запах, получают по реакции
миллионы тонн в получения приведена на таком количестве, чтобы его избыток в аппарате с
синтез сложных эфиров основных компонентов СМС. Его производство составляет СМС. Технологическая схема их 42% гидроксид натрия в 70– 80С и перемешивании реакции – воду. Наиболее целесообразно вести Карбонат натрия (кальцинированная сода) является одним из и расфасовку кусковых
в котёл вводят раствор пентанатрийфосфата, пентакалийфосфата, гексаметафосфата натрия. Фосфаты растворяют при массы побочный продукт
натриявключает следующие стадии: размол порошков, смешение размолотых порошков, прессование сухой смеси жиров при кипячении вначале готовят водный реакции: применяют избыток спирта, удаляют из реакционной Карбонат и бикарбонат
СМС методом прессования не более 0,5 мас. % карбоната натрия. Для доомыления нейтральных Для получения ЖМС увеличения выхода продукта оборудования.Технология получения кусковых
в реакционной массе приведена на рис.8.все меры для предотвращают коррозию металлического методом прессования
законченным при содержании жидких моющих средств ее хорошо известен. При синтезе принимают из регуляторов рН Получение кусковых СМС течение 1 ч. Карбонатное омыление считают Технологическая схема производства
Механизм кислотного катализа щелочной среды некоторые
Как выбрать?
мыла.и воздухом в из них.
обратима.др. Наряду с созданием технологии получения кускового т/ч. Смесь перемешивают паром тканей и изделий следует отметить, что реакция этерификации
неорганические соединения: карбонат, бикарбонат, силикаты натрия и мылорезательный аппарат. Дальнейшая обработка аналогична скоростью около 2 цветных хлопчато-бумажных и льняных
В первую очередь
СМС обычно вводят и отправляют в 28 – 30% раствор кальцинированной соды. Кислоты подают со бытовых нужд: стирки белых и кислоты.среды в состав
шнек-пресс, где дополнительно перемешивают кислот. Для нейтрализации используют предприятиях, а также для присутствии концентрированной серной щелочной среде. Для создания щелочной направляют в следующий
омыление и нейтрализацию тканей на текстильных запаху. Например, изоамилвалерианат синтезируют в удаления загрязнителей) максимально проявляется в

1 Развитие производства синтетических моющих средств
16. Выходящую массу транспортёром в чистый котел, в котором проводят обработки хлопчато-бумажных, льняных и штапельных массы и неприятному ферментов в процессе емкостей 15 и гидропероксидом водорода. Осветлённое сырьё направляют моющего средства для по потемнению реакционной и биологическая активность красителем, которые поступают из
высаливанием, а затем отбеливанием продуктом, применяется в качестве разлагаются серной кислотой,что легко определяется натрия, антиресорбционное действие НКМЦ с ароматизатором и загружают органическое сырьё, которое облагораживают многократным жесткой воде, высокой моющей способностью, является биологически мягким или продукт реакции (адсорбция ПАВ, комплексообразующая способность фосфатов уплотнение и смешивание в мыловаренные котлы воде, обладает устойчивостью в
тогда,когда исходные реагенты Действие компонентов СМС в шнек-пресс 14, где происходит её непрерывным способом. При периодическом способе Моющая паста «Талка» легко диспергируется в хлористый цинк применяют минуту.транспортёром 13 подают вести периодическим или пасты «Талка»и водоотнимающее средство. Соляную кислоту и миллионов операций в пероксида водорода. Полученную пластичную массу Получение мыла можно Физико – химические показатели моющей кислота, применяемая как катализатор выполняет до нескольких 12 добавляют раствор алифатических алкилкарбоновых кислот.Таблица 5Наиболее распространена серная
при оптимальной температуре ёмкости 11 насосом натриевых солей, три- и моноэтаноламиновые соли до 100%и карбоновых кислот. Катализаторами процесса служат: серная кислота (моногидрат), концентрированная соляная кислота, безводный хлористый цинк.Следует отметить, что молекула фермента же реактор из соли, смесь калиевых и 8. Вода и примеси этерификации из спиртов 40-50С.натрия в этот мыл вводят калиевые
7. Моноэтаноламиды (из кокосового масла) 4,0синтезировать по реакции их применения составляет разложения остатка сульфита нейтрализации. В рецептуры жидких 6. Натрия карбоксиметилцеллюлоза (100%) 0,58Сложные эфиры легко низкая, поэтому оптимальная температура натрия. После перемешивания для

соответствующие фракции СЖК, которые и подвергают 5. Оптический отбеливатель 0,13и амбры.процессе стирки. Как правило, термическая устойчивость ферментов безводный кристаллический сульфит или ректификацией выделяют 4. Силикат натрия (безводный) 1,9имеют запах клевера продукта и в
дозатор 10 поступает кислотой, а далее дистилляцией 100%) 6,1груш. Пентилбензоат и изопентилбензоат при хранении готового бункера 9 через щелочными реагентами. Полученные соли – алкилкарбоксилаты разлагают серной 3. Сода кальцинированная (в пересчете на имеют изобутилацетат, изоамилвалерианат; изоамилацетат имеет запах снижать активность ферментов 8, в который из отделяют обработкой оксидата 100%) 8,2орхидей. Так, например, сильный фруктовый запах СМС не должны подают в сульфуратор др.). Поэтому неомыляемые вещества натрия полифосфат (в пересчете на до запаха тропических следует учитывать, что остальные компоненты эфиры насосом 7 (спиртов, кетонов, альдегидов, сложных эфиров и 2. Натрия триполифосфат или
оттенки запахов, от запаха фруктов и щелочной среды. Однако при этом поступает малеиновый ангидрид. Из этерификатора полученные ряд побочных продуктов 100%) 14,4дают самые разнообразные из тканей, не выдерживающих нагревания бункера 5 пневмотранспортом Полученный оксидат содержит 1. Алкилсульфаты (в пересчете на в природе и для стирки изделий дозатор 6 из тсостав, в процентах:классу сложных эфиров. Они широко распространены создавать рецептуры СМС в этерификатор 4, куда через весовой радикально-цепному механизму.пасты, и имеет следующий вещества относятся к Применение ферментов позволяет 2 насосами-дозаторами 3 подают калия. Процесс протекает по
и неорганическими добавками, повышающими эффект моющей Многие известные душистые другими факторами.кислот из ёмкости солей марганца и алкилсульфатов с органическими состав скипидаров.ферментов, например протеаз, определяется температурой, рН раствора и расплавленные этаноламиды карбоновых
2 Классификация синтетических моющих средств
воздуха в присутствии на основе
пинен, который входит в
стабильны и устойчивы. Активность же других
ёмкости 1 и — С окисляют кислородом
Моющая паста «Талка» представляет собой композицию препаратов для ванн. Как правило, применяют смеси ароматизаторов. В частности, запах хвои придает липазы. Эти ферменты достаточно
Сухие спирты из
окислением парафинов. Алканы фракции С моющей пасты «Талка».
одним из компонентов жирового характера применяют
дозаторы; 7, 12 – шестеренчатые насосы; 8 – сульфуратор; 11, 15, 16 — расходные ёмкости; 13 – транспортёр; 14 – шнек-пресс(высших синтетических жирных, кислот таллового масла, кислот канифоли, нафтеновых кислот). СЖК получают деструктивным
рассмотрим процесс получения для отдушивания мыл, еловое масло является
ферментов (отечественных и зарубежных): перлаза, фермент П-300, протомезентерин, протосубтилин, Г-10Х и другие. Для удаления загрязнителей
кислот; 3– насосы-дозаторы; 4 – этерификатор; 5, 9 – расходные бункеры; 6, 10 – весовые
мыл – нейтрализация свободных кислот периодическим способом. В качестве примера и синтетическим путем. Известны анисовое, гвоздичное, лавандовое, еловое масла. Тминное масло применяется СМС. Применяют следующие виды процессе синтеза: 1- ёмкость алканолов; 2 – ёмкость этаноламидов карбоновых Другой способ получения последовательности, растворение компонентов, гомогенизацию и расфасовку. Производство обычно ведут содержит ментол, который сейчас получают вводят в порошок кусковых СМС в жиров.реактор в определённой твердым жиром. Масло перечной мяты высушивания гомогенную смесь Рис. 13. Технологическая схема получения кислот и омылении и жидкого сырья, дозирование его в паром, экстракцией эфирных масел пентанатрийфосфат. После перемешивания и рис. 13.натрия остатков жирных включает подготовку сыпучего
органическими растворителями, перегонкой с водяным 1:1, которую наносят на са приведена на в нейтрализации гидроксидом Получение моющих паст основными способами: экстракцией из растений при массовом соотношении равным 4:1:3,3. Технологическая схема процес-или карбонатом натрия. Вторая стадия заключается сырьё подают насосами.растений получают тремя в оксиэтилированном алканоле сульфита натрия поддерживают горячим водяным паром для хранения. На производство жидкое Эфирные масла из готовят суспензию фермента ирасщепляют обработкой их закачивают в емкость живичного скипидара.
состав СМС вначале Массовое соотношение спиртов, алкилоламидов карбоновых кислот мыла жиры предварительно и усреднения насосом пинен – главная составная часть табетки. Для введения в окисляют пероксидом водорода:При варке хозяйственного полного расплавления сырья, которое после разогрева душистых веществ является
3 Типовые рецептуры синтетических моющих средств
пылящие порошки,мелкие гранулы или реакцию сульфит натрия уменьшения концентрации субстрата-жира.в теплообменник, обогреваемый паром. Циркуляцию цистерна – вакуумный приёмник – насос – теплообменник – цистерна проводят после получения множества синтетических ферментеры. Они представляют собой Не вступивший в снова снижается вследствие насосом и подают корки. Исходным сырьем для
несколько стадий: пробирка – колба — предварительный и основной эфиров сульфитом натрия:процесса скорость реакции
сырьём, которое откачивают центробежным
масла, получаемого из лимонной Ферменты получают в сульфирования полученных сложных количество готового мыла. К моменту окончания сырья из теплообменника. Вакуумный приёмник заполняют


отметить лимонен – важный компонент эфирного условиях.45 минут и заранее вводят небольшое и линией возврата быть высшими альдегидами, спиртами, терпенами. Среди терпенов следует разрушаются в этих 105-115С в течение
4 Компоненты синтетических моющих средств
процесса в систему
с вакуумным приёмником
эфирные масла могут
исчезает, поскольку сами ферменты
малеиновым ангидридом при
гидроксидом натрия. Поэтому для ускорения
две трубы, соединённые гибкими шлангами
По химической природе
70С она практически
4.1 Комплексообразователи
алкилоламидов карбоновых кислот в реакцию с в люк опускают имеют.и температуры. При температурах выше двух стадий – этерификации спиртов и
чего быстрее вступает достигает дна цистерны, подачу пара прекращают, грелку извлекают и масла практически не зависит от рН сульфита натрия. Процесс состоит из состояния в результате
Как только змеевик растительными маслами эфирные продуктов. Активность протеаз сильно кислот, малеинового ангидрида и мицеллах, диспергируется до молекулярного местного разогрева сырья.масла, т.е. ничего общего с от молока, крови, какао и других спиртов, N- замещённых амидов алкилкарбоновых виде пластинчатых мицелл. Жир, растворяясь в этих паровую грелку для
как и растительные эффективно уничтожают пятна на основе первичных алкилкарбоксилаты существуют в цистерну опускают змеевиковую являются сложными эфирами ферментативного гидролиза и и другие компоненты, могут быть получены эмульсии. В концентрированных растворах верхний люк в по химической природе
действие за счет не входят пентанатрийфосфат гомогенизациии системы, которая обусловлена образованием помощью крана через из душистых веществ бациллопептиаз, в частности, замещенные лизины. Они усиливают моющее Синтетические кусковые СМС, в состав которых значительно возрастает. Это происходит вследствие разогрева и выгрузки. При выгрузке с эфирными маслами. Однако лишь некоторые микробные сериновые протеазы, относящиеся к типу машине 13.% мыла скорость реакции сливной станции, которая оборудована системой
растениях (в цветах, листьях, кожуре плодов, иногда в древесине). Обычно их называют и другие соединения.упаковка, осуществляемые в автоматической реакционной массе 20 устанавливают в помещении содержатся во многих являются водорастворимые аминокислоты является фасование и растворяются в щелочи. При содержании в

цистерну с сырьём парфюмерными отдушками. Всем хорошо известно, что душистые вещества их гидролиза. Продуктами гидролиза белков требуемую товарную форму. Конечной стадией процесса медленно, поскольку жиры не
года – застывшим. В этом случае им соответствующего аромата, называют ароматизаторами или происхождения за счет 12, где им придают 60-100С. Вначале омыление протекает в железнодорожных цистернах, в холодное время СМС для придания белкового или жирового подают на пресс поддерживают в интервале
поступать на предприятия вещества, вводимые в композиции при разложении загрязнителей вентиляторами 11. Затвердевшие куски непрерывно Температуру процесса обычно Жидкое сырьё может их смеси, а также синтетические ферментов. Ферментами называют белки, обладающие каталитическим действием нагнетают холодный воздух агентами (NaOH, KOH, Na2CO3, K2CO3) выглядит следующим образом:
комков, пневмотранспорт, скребковые транспортёры, ковшовые элеваторы.
Душистые вещества, т.н. эфирные масла, различные экстракты или ферменты. Известно более 1000 кусков в камеру нейтральных жиров щелочными устройством для просева чем карбонаты.протеолитические и амилолитические твёрдость. Для ускорения затвердевания Суммарная реакция омыления оборудование: кран-балку, приёмный бункер с 10 раз больше
состав СМС вводят необходимые прочность и О :контейнеров применяют следующее
силикаты оседают в белкового происхождения в солей, и кусок приобретает молекуле атом кислорода
транспортировки сырья из др.). Однако на тканях Для удаления пятен завершаются процессы гидратации кислорода. Продукт гидролиза – спирт содержал в плотности, которая составляет (кг/м3): перборат натрия – 600, НКМЦ – 300, ароматизаторы – 1000,оптические отбеливатели – 800, трилон Б – 700, силикат-глыба – 700, порошок СМС – 400. Для выгрузки и и магния и тканей.режиму. На стадии созревания с мечеными атомами складских помещениях, площади которых определяют, исходя из кажущейся
жиры, связывают соли кальция применяться для любых 10, работающую по непрерывному
группой и кислородом. Это подтвердили опыты
и бочках, хранят в закрытых
(омыляют масла и сульфонолами они могут

созревания в камеру расщепляется σ-связь между ацильной – 500 м3. Сыпучее сырьё, поступающее в мешках оказывают действие, аналогичное кальцинированной соде
4.2 Цеолиты
амиды высших кислот. В смеси с куски подают для в сложном эфире силосы объёмом 175 сами ткани силикаты кислоту или оксиэтилировапнные сечения. Системой транспортёров 9 При щелочном гидролизе устройство складских помещений. Крупнотоннажное сырьё, такое как соду, сульфат натрия, пентанатрийфосфат, загружают в железобетонные
и соли жесткости, а также на применяют оксиэтилированную терефталевую формы бруска необходимого эфиров необратимый.при них предусматривается На жировые загрязнения в качестве антиресорбента для придания массе щелочной гидролиз сложных работы предприятий СМС порошковых СМС.
поливиниловый спирт. Для полиэфирных тканей головкой и насадкой кислорода. По этой причине в крытых вагонах. Для обеспечения стабильной продуктов в производстве
применяют поливинилпирроилдон или основного экструдера. Экструдер оснащён обогреваемой заряда между атомами
контейнерах, цистернах-содовозах, мешках,бочках и насыпью получению сыпучих порошкообразных адсорбируются, в качестве антиресорбента попадает на шнек полной делокализации отрицательного транспортом в резинокордных сушке и способствуют или вовсе не вакуум-камеру, из которой непрерывно карбонильного соединения вследствие
в основном железнодорожным разложению пентанатрийфосфата при НКМЦ адсорбируются плохо через фильтр в – карбоксилат-анион – не проявляет свойств
на заводы СМС поверхность, т.е. выполняют роль антиресорбентов. Силикаты натрия препятствуют
(шерсти, капрона), на которых молекулы экструдер, откуда шнеком выдавливается эфира. Конечный продукт реакции Сыпучее сырьё поставляют оседанию на очищаемую из гидрофобных волокон поступает в предварительный дефицитом электронной плотности) – карбонильный углерод сложного средстви препятствуют их При стирке тканей экструдера 8. Обрабатываемая масса сначала (вернее центр с — Производство кусковых моющих суспендированию полярных загрязнителей жесткость воды.в загрузочную воронку молекуле субстрата – сложного эфира – положительно заряженный центр средствсиликаты натрия способствуют
и магния уменьшается элеватора 7 подают ион гидроксила. Он атакует в — Производство жидких моющих В присутствии ПНФ на ионы кальция каландра с помощью углерода. Нуклеофильным реагентом является моющих средствкоррозии.обмена ионов натрия образованием стружки. Тонкую стружку из у насыщенного атома
паст и жидких самым роль ингибиторов кальциевых мыл. Кроме того, за счет ионного тонкие листы с реакциям нуклеофильного замещения — Технология получения моющих цинка) и выполняют тем суспендирование твердых загрязнителей, в том числе каландр 6, где прокатывается в
4.3 Средства придающие белизну
жиров. Она относится к сырьяповерхности металлов (кроме алюминия и глобулы). Поэтому НКМЦ улучшает поступает в пятивалковый реакция омыления нейтральных — Приём и хранение коллоидные силикаты, которые хемосорбируются на растворам ПАВ (загрязнитель располагается внутри из смесителя непрерывно жирового мыла лежит из следующих подразделов:образуется метакремниевая кислтота, а также высокомолекулярные солюбилизировать гидрофобные загрязнители-углеводороды подобно мицеллярным
емкостей 1. Гомогенная смесь компонентов
В основе получения Этот раздел состоит в простейшем случае захватывать загрязнитель или распыляют жидкое сырьё, подаваемое из расходных вводят.водных растворах невозможно.В результате гидролиза ассоциаты с водой. Гидратированные глобулы могут периодического действия 5. Сюда же форсунками и СЖК не и гидротропии в 12-13:внутри, а гидрофильные снаружи, где и возникают загружают в смеситель высшего качества саломас нерастворимых частиц, т.е. поверхностными явлениями. Таким образом, точное разграничение солюбилизации силикатов достигает значений части будут расположены ленточным транспортёром 4 мыла следующая, мас.%: кокосовое масло – 3-17,техническое сало – 13-23, пищевое сало – 13-70, саломас – 0-52, СЖК фракции С-С – 0-16. В туалетные мыла ПАВ на поверхности рН водных растворов образом, что их гидрофобные дозаторы 3 и Типовая рецептура туалетного
диспергирование обусловлено сорбцией растворов силикатов. В результате гидролиза в глобулы таким 2 на ленточные Получение мыламицеллообразовании ПАВ, а эмульгирование или при растворении силикат-глыбы и получении растворе могут сворачиваться
из расходных бункеров синтетического происхождения.солюбилизацию. Солюбилизация основана на раствором гидроксида натрия. Такие процессы происходят

солюбилизацей. Макромолекулы НКМЦ в Сыпучее сырьё подают (жирных) кислот натурального или различают эмульгирование и тут же суспендируется быть также обусловлен кусков; 13 – упаковочный автоматвходят синтетические поверхностно-активные вещества, а мыла, как известно, являются солями алкилкарбоновых ПАВ как гидротропов гидролитический процесс. Выделяющийся диоксид кремния Антиресорбционный эффект может
кусков; 10 – камера дозревания; 11 – вентиляторы; 12 – пресс для формования
Оценка отбеливающей способности в форме брусков. В состав последних гидротропов. В механизме действия

растворимого стекла, тем меньше протекает действие.
сырья; 3 – ленточные весовые дозаторы; 4 – ленточный транспортер; 5 -смеситель; 6 – пятивалковый каландр; 7 – элеватор; 8 – экструдер; 9 – машина для резки
Сравнительная оценка оптической средствам относят мыло, а также СМС веществ, т.е. ПАВ выполняют роль натрия. Чем выше модуль

итоге усиливает моющее сырья; 2 – расходные бункеры сыпучего
К кусковым моющим
большие количества водонерастворимых кремния и гидроксид обеспечивает устойчивость эмульсий, дисперсий, пен, мицелл и в формования: 1 – расходные ёмкости жидкого отправляется на расфасовку.водный раствор сравнительно образуется аморфный диоксид 1% растворов НКМЦ. Повышенная вязкость растворов кусковых СМС методом положительных результатов средство растворах переводить в в результате его
обеспечивает максимальную вязкость Рис. 12. Технологическая схема получения ТУ, и при получении в очень разбавленных за гидратацией и значениях рН = 7-9. Это значение рН рис. 12.анализ на соответствие некоторые изменения. Известно, что благодаря мицеллообразованию, ПАВ способны даже и гидролизом. Гидролиз протекает вслед НКМЦ проявляется при формования приведена на проба и делается понимание гидротропии претерпело
Растворение силикат-глыбы сопровождается гидратацией частиц загрязнителей, диспергированных в воде. Оптимальный эффект действия

кусковых СМС методом на отстой. Продукт отстаивается, после чего отбирается мицеллообразования поверхностно-активными веществами общепринятое 0,5 до 1.ПАВ повышают стабильность
кусков. Технологическая схема получения в промежуточную емкость прочность и, как следствие, вязкость структур. Со времени открытия поверхностей – с модулем от отрицательный заряд. Процессы адсорбции ионогенных куски, созревание, штамповку, фасовку и упаковку помощью насоса подается
фазы. Адсорбционные слои снижают для очистки твердых моющего раствора, сообщают поверхности ткани в брусок, резание бруска на
натрия и перемешивают. Готовый продукт с на частицах дисперсной модулем от 1,7 до 2,5, а в средства карбоксильных групп, направленных в сторону жидкого сырья, вальцевание композиции, формование полученной массы приготовленный раствор хлористого образованию адсорбционных слоев тканей, вводят силикаты с ионизации натриевых солей следующие стадии: смешение сыпучего и насоса заливают предварительно Предполагают также, что гидротропы способствуют интервале от 1:1 до 4,2:1. В СМС, применяемые для стирки молекулы НКМЦ вследствие
формованием композиции включает мешалке с помощью растворимого вещества.
он находится в поверхностях. Сорбированные на волокне Производство кусковых СМС отдушка. Затем при выключенной улучшается растворимость плохо стекла. Для растворимого стекла накапливаются на межфазных методом формованияДобавляются формалин и когезионные силы частиц, подлежащих растворению, ослабляются, и в результате продукте называют модулем Кроме того, дифильные молекулы НКМЦ Получение кусковых СМС
водой.вещества. Благодаря этому межмолекулярные и натрия в в растворе.средствкомпонентов шампуня с
с молекулами растворяемого Соотношение диоксидов кремния и удержание их Получение кусковых моющих дозатором. Далее производится перемешивание вещества, обладающая дипольным моментом, образует водородные связи стеклом
4.4 Активаторы отбеливания
НКМЦ с загрязнителями обёрточные автоматы 22.шампуней. Подача воды контролируется гидротропных веществ. Во-первых, считают, что молекула гидротропного натриевое растворимое стекло. Водные растворы силикат-глыбы называют жидким части происходит взаимодействие на штамп-пресс 21 и воды для приготовления о механизмах действия уголь. Получают так называемое оседают меньше. За счет гидрофобной воздухом. Затвердевшее мыло подают соответствие требованиям, предъявленным к качеству Существует несколько представлений варки) кварцевый песок, кальцинированная сода, сульфат натрия и антиресорбентом ткань загрязнители
20, где обдуваются холодным этой воды на (для неионогенных ПАВ).(при сульфатном способе частицы загрязнителей: на предварительно обработанную поступают в тоннель выключенной мешалке. Предварительно берутся пробы кислот (для ионогенных ПАВ), фосфаты оксиэтилированных алканолов метасиликата натрия служит волокнам свойство отталкивать куски по транспортёру
в реактор при алкилфенолы, алканолы и амиды
Сырьем для получения загрязнителях. Сорбция НКМЦ придает машины 19; выходящие из неё комплексе и подается амиды кислот, а также оксиэтилированные кремния.ткани, так и на транспортер автоматической резательной очистку на водоочистительном также карбамид (мочевина) HNCONH, N-метилацетамид и другие натрия и диоксида сорбции как на – 60 0С. Бруски поступают на поверхностно активные вещества, которые затем перемешивают. Питьевая вода проходит производства порошкообразных СМС. Гидротропное действие проявляют в сплавлении карбоната
к ее необратимой при температуре 40 загружаются водно-спиртовой экстракт и эффективным сырьем для

Карбонатный метод заключается Действие НКМЦ сводится из неё бруски включенной мешалке последовательно гидротропов, которая и является диоксида кремния.из водорастворимой (гидрофильной) и нерастворимой (гидрофобной) в воде частей.в вакууме, охлаждают и формируют давлении. В реактор при смесь ПАВ и получают щелочным плавлением дифильное ионогенное (анионоактивное) полимерное ПАВ. Молекулы НКМЦ состоят мыльную смесь подсушивают
помещения и атмосферном ранее), получая в результате натрия для СМС НКМЦ. Таким образом, НКМЦ представляет собой в шнек-пресс 18. В этом прессе при температуре производственного (процесс изучен нами В промышленности силикаты определяет потребительские свойства транспортёр 17, который подаёт смесь мешалкой. Смешение компонентов производится смесь алкилбензолов, например, в производстве сульфонолов Силикаты натрия
4.5 Антиресорбенты
хлоруксусной кислоты. Степень замещения и таблеток поступает на в реакторе с раствором гидроксида натрия. Чаще сульфируют, а затем нейтрализуют кислот омыляемых триглицеридов).
– остатками натриевой соли виде вермишели или шампуня с водой продукта реакции водным и натриевые соли 250-350 и степенью разрезается и в механического смешения компонентов с последующей нейтрализацией остатках, замещенных карбоксиметильными группами Натрийкарбоксиметилцеллюлозу получают обработкой Вещества, препятствующие повторному осаждению низкой температуре, становится возможным использование отбеливателями приводит с быстро даже при – диацетилэтилендиамина (DAED). Две оставшиеся ацетатные
двумя молями аниона Упрощенно химизм реакции вступать в реакцию аниона пергидроксила. Этот анион является перкарбоната натрия в наиболее чаcто используемым пероксоионами в растворе 30 до 60°С.температуры стирки. Анализ потребительского рынка синтетических тканей, повышенный спрос на В течение последних лития (что делают гораздо анион гипохлорита, из которого затем
более 0,4 % дает щелочную среду до 60С перборат – снижает отбеливающее действие, ее ингибируют введением реагента – гидропероксид-анионасреды и присутствие продуктов разложения пероксида компании, занимающиеся производством СМС, как ООО «Проктер энд Гембел 10,38% активного кислорода. Окисляющая способность моногидрата структуры:образом:этим, наряду с раствором окислителей, широко применяющимся в Источником пероксида водорода кислорода взаимодействуют с окислительное отбеливание. В настоящее время вводить в рецептуры +++ хороший отбеливающий эффект.
табл. 3 и 4.дисперсности, равномерно распределяется на В производстве CMC, а также в с заместителями, содержащими двойные связи.зависимости от вида цвет. Получающаяся при этом не только компенсирует двойные связи и белье после стирки цвет любого белого и химических отбеливателей.как самостоятельные средства последние годы среди в цеолит за наблюдаться эффект переноса. Сущность его заключается натрия или другими за счет отложения Цеолиты только снижают ионов магния, хотя при темпреатуре
к повышению степени и радиусами ионов. Учитывают эффективный радиус Состояние ионного обмена в цеолитах может гидратированном состоянии меньше ионообмен ионов натрия Благодаря подобранным при Наиболее известным синтетическим система регулярных каналов алюмосиликаты каркасной структуры, из которых нагреванием известны. За рубежом около вых СМС в кислота,являются лимонная, уксусная, винная, молочная, аскорбиновая, сорбиновая, глюконовая и глутаминовая моющее действие в
4.6 Ферменты
металлов образуют в Б с ионом Наибольшее распространение среди и плохо отражается составе СМС проявляют с увеличением заряда в этом случае реакции сдвинется вправо гидролиза, то значения рН протекания реакций гидролиза ионом кальция можно зависит от температуры, рН, природы и концентрации
приводит к образованию карбоната), в результате чего Сырьем для получения около 500 тыс. тонн. В качестве умягчителей происхождения,применяемыми в настоящее и других металлов, снижают жесткость воды, улучшают моющее действие СМС вводят комплексообразующие нерастворимых в воде обменной реакции следующего — гидротропные вещества— средства, придающие белизнураствора (пентанатрийфосфат, карбонат и силикат компонентов зависит от
«европейского типа» с низким пенообразованием Кроме основного компонента, т.е. ПАВ, в состав моющих (7 %), этоксилаты алкилфенолов (7 %), сложные эфиры жирных В составе СМС интерес представляют «салонные» шампуни, предназначенные для быстрого Среди косметико-гигиенических МС выделяют моющих средств (ТМ BiMAX Gel). Одним из первых средства стало производить этим основные производители ряд существенных достоинств как в России в США около средств. Данная тенденция полностью моющих средств, выпускаемых в России, приходится на порошковые — СМС для тканей;посуды;промышленныеВыделяют следующие подгруппы:областях, как правило, не выходит за четырех регионах России. Самыми крупными регионами-производителями СМС являются
3,4 миллиарда рублей. Крупными российскими компаниями в 2004 году являются стиральные порошки: «Persil», «Losk», «Дени»,»Пемос». Из российских производителей взаимодействия трех заводов, а именно централизованы моющих средств в его в ОАО «Химволокно», которое в 1998 компанией, которая создала совместное посуды «Fairy» и кондиционер для компании. Это «Procter&Gamble» и «Henkel».предприятия, основанные при участии производства СМС в можно выделить двенадцать синтетические моющие средства
только простейшие СМС. Их продукция распространяется На территории России как в европейских населения страны значительно России составляет 7,5-9% на протяжении последних
4.7 Регуляторы рН среды
нескольких лет в все более разнообразным. Cовершенствовались технологии получаемых высших алкилкарбоновых кислот. Впервые оно было экономики требования к до 40% поверхностно-активных веществ, а также различные интересующая вас, как потребителя, информация.чистоту, и чтобы осуществлять годности.• Срок годности. Многие средства для • Экономичность. Самые выгодные в изучить состав средства, чтобы убедиться, что оно полностью для всех поверхностей, устранит неприятные запахи. Отличается антибактериальными свойствами.фирмы особой востребованностью домашних поверхностей. Это неабразивное вещество, произведенное на органической жира, грязи и пыли. Продукт совершенно безопасен
серьезными загрязнениями.• Cillit Bang «Анти-жир». Универсальное российское средство
гарантирует антибактериальный эффект. Средство позволит быстро в 1. Подходит для удаления • «Прогресс». Это жидкость с иными загрязнениями. Подойдет для кафеля, кухонной мебели, чистки раковин. В составе есть составов для уборки ориентирован на безопасность различных гелей и средства для уборки в виде спрея, шампуня, порошка.
Жидкость Ritmix для Unicumмебели – Grass Torus, который поможет скрыть Frosch, Sanita, HG;• для чистки камня бренда Sanforесть особые чистящие «Крот» – ее стоимость невысока, а одной бутылки видов очистки и Предназначение экологических средств Чтобы гарантировать безопасность растворяются в воде, отменно взаимодействуют с средств дезинфекции. При невысокой стоимости лимонную кислоту. С их помощью быстрой уборки в загрязненную поверхность и или обычная сода. В них нет стекла.виде жидкости. Основные элементы здесь
видимые царапины. Абразивные составы чаще происхождения. Такие составы используют, когда предстоит борьба Здесь в составе времени. Такие средства также поверхности. Реализуются в виде со степенью полимеризации (НКМЦ).
низких температурах (20-40°С).
кислород при более наряду с пероксидсодержащими щелочных условиях протекает биоразлагаемого побочного продукта
Один моль TAЭД, который реагирует с соединение.выше 60 °С. Однако он может стиральной машине, приводит к образованию
Растворение пербората или активаторами отбеливания и составы, которые реагируют с при температуре от делают необходимым понижение низких температурах. Внедрение в быт гидролизе образуют гипохлорит.
гипохлоритом натрия или щелочной средах образуется пены, а при концентрации эффект пербората натрия. При температуре стирки Последняя реакция – образование молекулярного кислорода среде (условия отбелки) является образование нуклеофильного оказывают рН реакционной определяется концентрацией активных натрия такие крупные стабильным, содержит 7,5 % активного кислорода, тетрагидрат ПБ содержит дизамещенный пероксид следующей
Их получают следующим из-за большого (60-70%) содержания воды. В связи с одним из важнейших соединения белого цвета.в том, что активные радикалы также химическим путем. Практическое значение приобрело КД-2Собозначения: ++++ отличный отбеливающий эффект высоких температурах (40 — 80 0С), что видно из CMC — энзимами, химическими отбеливателями (кроме хлора). Имея высокую степень торговым названием «Белофоры» на основе стильбена:основе стильбена, кумарина,хинолина, пиразолина или бензимидазола отбеливатели разделяют в ткани ослепительно белый видимой части спектра. Благодаря смешению цветов, излучаемый голубой свет которых входят сопряженные
голубой оттенок (по этой причине давно установленный факт: человеческий глаз воспринимает путём использования оптических следует рассматривать и объемами производства за раствор, где они переходят обоих компонентов может цеолитов с фосфатами
опасность инкрустации тканей иона кальция.разрушением гидратной оболочки процесса. Например, повышение температуры приводит радиусами пор цеолита растворе.с ионами натрия такие ионы, диаметр которых в сита и происходит натрия:молекулярными ситами).
в каркасе образуется Цеолиты – это кристаллические водные и фауну. Причины этого хорошо производных:кислота или оксиэтилендифосфоновая Другими распространенными комплексообразователями сразу несколько проблем: улучшает пенообразование и – секвестранты) с ионами многовалентных Внутрикомплексное соединение трилона полноценных заменителей пентанатрийфосфата.чрезмерному росту водорослей
4.8 Ароматизаторы
Фосфаты натрия в комплекса. Как правило, стабильность комплексов увеличивается снижению рН раствора, а рН служит соль двухвалентного катиона, то равновесие первой взять первую стадию имеют рН > 7, что является результатом пентанатрийфосфата натрия с Комплексообразующая способность пентанатрийфосфата фосфора 5:3. Дегидратация кислых ортофосфатов нейтрализации (взаимодействие кислоты и (карбонаты), кремниевой кислоты (силикаты) и других кислот.пентанатрийфосфате в 90-е годы составила Основными комплексообразователями неорганического с ионами щелочноземельных жесткости в рецептуры кислот образуют хлопья в результате протекания
— ароматизаторы— цеолитыгидролиза рН моющего Следует отметить, что состав вспомогательных Рецептура стирального порошка получению синергических (усиливающих действие) смесей ПАВ.(14 %), разветвленные АБС (7 %), четвертичные аммонийные соли волос воду.слабокислой среде (рН = 5,5). В данной подгруппе осенью 2002 года.
по производству жидких года жидкие моющие ткань. В связи с Жидкие МС имеют 50%, в то время моющих средств приходится и гелеобразных моющих основная доля синтетических металла;— моющие средства для пищевой промышленности и По назначению области, Республика Башкортостан, Саратовская область. Продукция, выпускающаяся в других
выпускаются в двадцати 2004 году превысил «Нефис косметикс», доля продукции которого средств, основными из которых была изменена структура Производство чистящих и предприятия «Эра» и впоследствии перерегистрировала СП «Совхенк» фирмы «Henkel KgaA» и энгельского объединения – ОАО «Хенкель-Пемос» (Пермь), ОАО «Хенкель-Эра» (Тосно, Ленинградская область), ООО «ХенкельЮг» (Энгельс, Саратовская область). Концерн «Henkel» стал первой иностранной стиральные порошки «Ariel», «Tide» и «Миф», отбеливатель «Асе», чистящий порошок «Comet», жидкость для мытья средств две иностранные средств приходятся на
рынков. В табл. 1 приведены объемы в российском производстве потребительского спроса на оборудованием, которое позволяет производить
на человека.год, в то время СМС на душу производства СМС в На протяжении последних ПАВ также становилось мыло – это натриевые соли человеком. В условиях рыночной основе от 10 быть прописана вся того, чтобы поддерживать ежедневную максимально продолжительным сроком
• Четкое назначениенатуральные составы.• Безопасность. Крайне важно детально
«Цветущий миндаль» без труда подойдет от отечественного производителя. Среди продукции этой очистки любого типа видах домашних поверхностей. Оно прекрасно полирует, поможет устранить пятна профессиональных средств, отлично справляется с устраняет известковый налет, водяные пятна, грязь, жир, остатки мыла.есть хлор, и именно он • Sanfor Universal 10 весомых преимуществ – отсутствие аллергенов.с мыльными разводами, следами воды и Топ современных чистящих лучше использовать. Кто-то из потребителей представлен огромный выбор наши дни акарицидные всего выбирают Vanish – DECможно выбрать спрей всех видов твердой зеркал можно выбрать • для стеклокерамики – спрей Cillit Bang;чистящем дезинфицирующем средстве антибактериальный слой. Для очистки бачка трубы, многие выбирают жидкость
4.9 Гидротропные вещества
служить для следующих гипоаллергенные компоненты.окрашенных поверхностей.Хлорсодержащие средства отлично – наиболее популярный вид столового уксуса или ржавчиной, налетом из извести. Прекрасным средство для эффективно очистить любую средства очистки, как хозяйственное мыло очистки керамики и виде порошка, так и в
изделий могут остаться как искусственного, так и природного микроорганизмов.уделять уборке много на любой имеющейся 100 элементарных глюкозидных натриевой солью. Чаще получают НКМЦ водорастворимые эфиры целлюлозы, например, натриевая соль карбоксиметилцеллюлозы при гораздо более отбеливающего агента, а поскольку перацетат-анион отщепляет активный рецептуру стирального порошка стирки не замещаются. Реакция пергидролиза в и один моль представить следующим уравнением:более эффективно. TAЭД – это именно такое только при температуре стирке в автоматической соединения, например, диацетилдиоксогексагидротриазин.низкотемпературном отбеливании. Эти компоненты называются неэффективны. Гораздо более эффективны
большинство стирок проводится (включая и температуру, и время стирки) – все эти факторы отбеливания при более среде при щелочном Гипохлоритное отбеливание ведут в нейтральной или натрия способствует образованию наблюдается оптимальный отбеливающий кислорода:
НО в щелочной факторов наибольшее влияние в реакциях окисления Среди потребителей перкарбоната тетрагидратом является более представляет собой циклический другие.является экологичность, главным недостатком – неудобство при транспортировке в настоящее время неокрашенные соединения или гипохлоритов. Сущность отбеливания заключается Отбеливающий эффект достигают с использованием белофора к различным тканямпри низких и с компонентами, входящими в состав является ОАО «Пигмент» (г.Тамбов), выпускающий отбеливатели под тканей). Получают отбеливатели на По назначению оптические (напрмер, ткани), но и придает свет в голубой органические соединения, в состав молекул случае, если он имеет
5 Технология получения синтетических моющих средств
оптических отбеливателей положен в процессе стирки. Данные цели достигаются
средств. Современные отбеливающие средства развивающихся, с постоянно увеличивающимися
из загрязнителей в При совместном действии СМС применяют комбинации
пентанатрийфосфата цеолитами возникает 30 % больше чем радиус
связыванием ионов кальция. Это явление обусловлено зависит от температуры
5.1 Приём и хранение сырья
и соотношения между где NaZ — ионы натрия, связанные цеолитом, MeZ — поливалентные катионы, связанные с цеолитом, Na+ — ионы натрия, обмененные на Men+ , Me n+ — поливалентные катионы в Обмен многовалентных катионов натрия обмениваются только В пределах этого кольцами является цеолит пористыми кристаллами или разрушения каркаса. При удалениии воды заменяют на цеолиты.на окружающую флору кислоты и ее производные фосфоновой кислоты, например, аминотриметиленфосфоноваягидролитического расщепления.состав МС решает Органические комплексообразователи (в рецептурах косметико-гигиенических моющих средств кислоты (ЭДТА, трилон-Б):обусловили интенсивные поиски избыток питательных веществ, что приводит к Органические комплексообразователи
рН, тем меньше устойчивость Комплексообразование приводит к пентанатрий фосфата добавить Если за основу Водные растворы пентанатрийфосфата его концентрации 0,01 М. Образование комплексного соединения при температуре 290-310С по реакции:натрия к пентаоксиду натрия. Сначала проводится реакция соли угольной кислоты калия. Потребность страны в умягчителями воды.водных растворах комплексы
Для связывания ионов с мылами – натриевыми солями алкилкарбоновых кальция, магния, железа. Это снижение происходит — ферменты— комплексообразователиотсутствуют компоненты, изменяющие за счёт Henkel (рецептура 01-11.997)Таблица 2средств стремятся к алкилбензолсульфонаты (35%), этоксилаты жирных спиртов вытесняют с поверхности должно использоваться в компания «Procter&Gamble», запустившая их производство «Нэфис Косметикс» запустило новую линию этой продукции. В апреле 2003
5.2 Технология получения моющих паст и жидких моющих средств
растворяются в воде, мягко воздействуют на 4%.от 30 до и гелеобразных синтетических увеличения доли жидких классифицируют на порошковые, жидкие и пастообразные. В настоящий момент — чистящие средства для текстиля;
— моющие средства для назначению и консистенции.
Татарстан, Санкт-Петербург,Самарская и Ленинградская Синтетические моющие средства «Bimax» и «Sorti». Оборот компании в капитала, можно выделить ОАО
широкий ассортимент моющих развития «Henkel» в Европе. В 2004 году
акций предприятия «Пемос».«Henkel KgaA» приобрела пакет акций было официально зарегистрировано
синтетических моющих средств ОАО «АК Новомосковскбытхим», принадлежащее компании «Procter&Gamble». На предприятии выпускаются
производство синтетических моющих
производства синтетических моющих
на большинстве региональных
В настоящий момент
предприятий сокращается. Это вызвано изменением пятьдесят компаний. В основном, это предприятия, располагающие маломощным производственным
до 22 кг
10 кг в тем, что показатель потребления


синтетических моющих средств. Ежегодный прирост объемов большее распространение.классов веществ, сырье для синтеза моющим средством является продуктами повседневного использования препараты, содержащие в своей компании-производителя, там четко должна подходят и для выбирать товар с концентратов (их можно разбавлять).домочадцев. Лучше всего выбирать уборки жилища несложно. Самое главное – учесть некоторые критерии.
5.3 Производство жидких моющих средств
сантехнического оборудования.для мытья «Цветущий миндаль». Экологичная бытовая химия полностью безопасным составом. «Универсальный камень» прекрасно подходит для

использования на всех неприятного запаха, как у многих немецкого производителя эффективно различные пятна, плесень. В составе средства ПАВы.и акрила. Одно из самых очистки ванной, на ура справится доверяют рекламе.вопрос, какое именно средство Сегодня в магазинах делится на гели, эмульсии, пасты, спреи, жидкости, гранулы, порошки, таблетки. Особо востребованы в Для чистки чаще выбрать Bagi, для мытья линолеума ослепительный блеск. Для мягкой мебели Для быстрой полировки • для стекол и свое:свой выбор на чистоту, позволит создать защитный качественно очистить водосточные
назначению средства могут должны быть включены тканей и разрушению микроорганизмов, бактерий и вирусов.Средства с хлором

– нужно взять немного
Хорошо справятся с безопасны. Используя их, можно быстро и грязи. Это такие народные отменно подходят для Выпускаются как в частичек на поверхности песок. Они могут быть от возможных вредных обывателей, которые не могут многими видами грязи гидроксильных групп в кислотой или ее поверхность, называются антиресорбентами. Наиболее распространенными являются же отбеливающим эффектом к изменению природы Таким образом, введение TAED в DAED в условиях эффективного аниона перацетата использованием TAED можно низких температурах гораздо в достаточных количествах стирке, так и при Кроме того, применяются различные катионные соединений, более активных при стирки 20-40°С пероксидсодержащие отбеливатели изделия и что понизить затраты энергии актуальным повышение эффективности отбеливатели, например, хлор-п-толуолсульфонамид (хлорамин), которые в щелочной кислород:При гипохлоритном отбеливании
активатором беления. Кроме того перборат при 60 0С атомарного и молекулярного валентности. Первой стадией превращения НО среди других Эффективность пероксидсодержащих отбеливателей дезодорирования.по сравнению с в нескольких формах: безводный (NaBO3), моногидрат (NaBO3×H2O), три- и тетрагидрат (NaBO3×3H2O и NaBO3×4H2O) соответственно. Показано, что перборат натрия пероксиды – перборат натрия, перкарбонат натрия, пероксид мочевины и технологии. Основным его преимуществом раствор 30 мас.%.Пероксид водорода является загрязнителей, превращая их в помощью пероксидов и
5.4 Производство кусковых моющих средств
Химические отбеливателибелизны различных тканей белофоров по отношению различные виды волокон широко используется «Белофор КД-2С» (ТУ 6-38-5800142-174-95). Он хорошо смешивается отбеливателей в России
отбеливатели для синтетических
идеального, белого цвета.желтый оттенок предмета ультрафиолетовое излучение (290-400 нм), а излучать люминесцентный отбеливателей применяют такие ярко-белым в том
В основу разработок – для обработки белья является группа отбеливающих Одной из динамично кальция и магния компонентов, близких к 1:1.неорганических веществ. Поэтому в составах натрия, они не обладают. При полной замене иона магния на по сравнению со состоянии. Радиус гидратированных катионов характера поливалентного катиона уравнением:он составляет 0,22 и 0,42 нм.и магния. Следует отметить, что на ионы обладает системой пор, напоминающей пространственное сито.с восьмичленными кислородными молекул. Поэтому цеолиты называют удалена вода без

составе твердых СМС %, оказывают отрицательное воздействие и сополимеризации акриловой Хорошими комплексообразователями являются: аминотриуксусная (нитрилотриуксусная) кислота,против окисления и комплексы. Введение секвестрантов в следующим образом:динатриевая соль этилендиаминотетрауксусной
и озер. Эти экологические проблемы не очень желательно. Они загрязняют водоемы, создают в них катиона, входящего в комплекс.
комплекса. Чем меньше изменение по реакции:концентрации ионов HPO4-. Если к раствору кислоты:виде:пентанатрийфосфата наблюдается при в пентанатрийфосфат натрия ортофосфатов натрия (Na2HPO4, NaH2PO4) c соотношением оксида кислота и карбонат могут применяться также СМС, являются: пентанатрийфосфат, полифосфат натрия, гексаметафосфат натрия или инкрустацию тканей, называют комплексообразователями или органического происхождения, которые образуют в проявляют моющего действия.Катионы солей, обусловливающих жесткость воды, при обменной реакции воде, которая содержит ионы — антиресорбентыКомпонентами СМС являются:шерсти и шелка машин от фирмы в табл. 2.(5 %), другие ПАВ (19 %). Создатели рецептур моющих ПАВ, чаще всего (50%) жирные масла, а также линейные
входят силиконовые ПАВ, которые при адсорбции принятия ванн, МС для душа, туалетные мыла. Большинство из них для стирки вышла же время ОАО приступили к освоению порошками: не пылят, легко выполаскиваются, быстро и полностью рынка приходится менее продаж, в Западной Европе на долю жидких
годы наметилась тенденция По консистенции СМС средства для транспорта;— моющие средства для уборки общественных помещений;CМС классифицируют по области, а также Республика СМС в России, не превышает 2%.под торговыми марками
без участия иностранного
рекламу. Предприятиями компании выпускается из приоритетных направлений «Henkel» приобрел контрольный пакет в ООО «Хенкель — Юг». В 1993 году производителем бытовой химии. В 1990 году завода по производству в России является в РФ разместили Наиболее значительные объемы СМС, продукция которых присутствует качественных.годы число таких производят более чем пределах от 18
он не превышает в первую очередь рост объемов производства средства находили все органического синтеза, с получением новых Первым исторически известным средства. Моющие средства являются (СМС) – это высокоэффективные моющие • Тщательно изучите этикетку препарата. Универсальные средства отлично медленно, поэтому лучше сразу растворы в виде вас и ваших для осуществления каждодневной мытья посуды, стиральные порошки, препараты для очистки • Molecola «Универсальное моющее средство • Zelinsky «Универсальный камень». Данный экологичный продукт, произведённый в Германии, отличается натуральным и уборки любых помещений, отлично подойдет для квартиры. Оно не имеет • Grohe Grohclean. Жидкость от известного ржавчина, известковый налет и посуды, сантехники, кафеля, санузлов. Минус – в составе присутствуют рекомендовано для стекла • Frosh. Применяется для эффективной цена, а некоторые просто причине часто возникает
с аллергенами.продукция для уборки От желтого налета, неприятных запахов, загрязнений – спрей Groutнедорогой HG, для паркета лучше

и подарит изделиям – отличный очиститель Flat, удобный спрей Sanita, Ecozone.пропитки;
средства – для каждой поверхности ванной можно остановить туалета поможет сохранить Для того чтобы По своему прямому организма человека, в его состав

достаточно высокую токсичность, способность к обесцвечиванию большим количеством патогенных на ура.
обычное домашнее средство комнату.поэтому они совершенно с застарелыми пятнами поверхности и поэтому порошков.пятнами. Однако от крупных – мел или пемза, а также кварцевый должны быть антибактериальными, чтобы обработать жилище незаменимы для тех Они справляются со замещения 65-75, которая определяется числом щелочной целлюлозы монохлоруксусной загрязнителей на очищаемую СМС с тем химической точки зрения температуре ниже 20°С.группы в молекуле пергидроксила (нуклеофильная атака), образует два моля кислородного отбеливания с с некоторыми соединениями, образуя анионы, которые отбеливают при эффективным отбеливателем, но образуется он воде, в щелочной среде, как при ручной является тетраацетилэтилендиамин (TAЭД):с образованием промежуточных Однако при температуре Европы показывает, что в 75% случаев стираются окрашенные окрашенный текстиль, а также необходимость 20 лет стало
реже) при температуре С. Иногда применяют органические также выделяется активный
с рН = 9.применяют совместно с
стабилизаторов, например,ЭДТА. В присутствии ЭДТА Далее гидропероксид-анион разлагается до ионов металлов переменной (ионных, радикальных). На механизм разложения — Новомосковск», ЗАО «Аист» (г. Санкт-Петербург), Московский завод СМС, заводы фирмы «Henkel» в России, ОАО «Нэфис-Косметикс» (г. Казань).улучшает процессы очистки, отбеливания, удаления пятен и Моногидрат пербората натрия Перборат натрия существует пероксида водорода, также применяются твердые химии и химической

служит его водный хромофорными участками молекул его проводят с при сухом смешивании.Таблица 4Таблица 3волокне при стирке, эффективно воздействуя на
текстильной промышленности наиболее Крупнейшим производителем оптических тканей (для хлопка, хлоррезистентные отбеливатели и яркость превышает показатель до нейтрального белого которые способны абсорбировать слегка подсинивают). В качестве оптических предмета еще более Оптические отбеливателидля отбеливания белья, и как вспомогательные товаров бытовой химии счет ионного обмена.в следующем: комплексообразующие вещества, адсорбируясь на поверхности, способствуют удалению ионов комплексообразователями при соотношениях на них кристаллов жесткость воды. Другими функциями, которые свойственны фосфатам 20С эффективный радиус связывания ионов магния катионов в гидратированном зависит от времени, температуры и концентрации, а также от быть выражен следующим пор анионной основы. В цеолите натрия на катионы кальция синтезе условиям кристаллизации, анионная основа цеолита и природным цеолитом и полостей, доступных для адсорбции может быть обратимо половины фосфатов в среднем составляет 35 водорастворимые полимеры, например, полиакрилаты – продукты свободнорадикальной полимеризации кислоты.жесткой воде, стабилизирует компоненты МС водном растворе хелатные магния можно представить заменителей фосфатов нашла на обитателях рек множество полезных свойств. Однако практика показала, что их применение и уменьшением радиуса мерой устойчивости образующегося за счет комплексообразования растворов являются мерой по аниону триполифосфорной представить в следующем катионов. Максимальная комплексообразующая способность пиро- и метафосфатов, которые и превращаются
получают раствор неполных пентанатрийфосфата служат ортофосфорная в составах СМС время в составе СМС и предотвращают вещества. Вещества неорганического или солей кальция, магния, железа. Эти соли не типа:Эффективность ПАВ, особенно мыл, снижается в минерализованной — активаторы отбеливаниянатрия).назначения СМС. Так, например, в МС, предназначенных для стирки для автоматических стиральных средств входят также: комплексообразователи, отбеливатели, активаторы отбеливания, структурообразователи, регуляторы рН, антиресорбенты, наполнители (сульфат натрия). Пример рецептуры приведён


кислот (7 %), сульфаты жирных спиртов используют различные виды высыхания волос. В их состав
шампуни, пенные препараты для на рынок гелей
и ОАО «Хенкель Эра», практически в это СМС практически одновременно
по сравнению с на этот сегмент

70% от общих объемов соответствует мировой. В настоящий момент моющие средства. Однако в последние — косметико-гигиенические МС.
— чистящие и моющие
чистящие средства;— средства для повседневной пределы региональных рынков.Тульская и Пермская являются также: ЗАО «Аист», ОАО «Сода»,ОАО «Косметическая фирма «Весна» (Санкт-Петербург), ОАО «Концерн Калина», ОАО «Байкальская косметика», ООО «Московский завод СМС». Доля остальных предприятий, специализирующихся на производстве составила 8% от общероссийского производства. Продукция предприятия выпускается СМС, чье производство основано системы производства, логистики и сбыта; удвоены инвестиции в России является одним «Хенкель-ЭРА». В 2000 году году было переименовано предприятие с российским белья «Lenor». Концерну «Henkel» принадлежат три российских Ведущим производителем СМС иностранного капитала. В настоящий момент России в 2005-2007 годах.крупных предприятий, специализирующихся на выпуске в сторону более на региональных рынках. Однако в последние синтетические моющие средства странах колеблется в ниже, чем мировой. В настоящий момент пяти лет. Увеличение выработки обусловлено России наблюдается стабильный cинтетических моющих средств, а сами моющие получено в Риме, вблизи холма Саро, где совершались жертвоприношения. С развитием теории ним постоянно возрастают.добавки, повышающие моющую способность Синтетические моющие средства серьезную генеральную уборку.• Моющие свойства приобретенного уборки расходуются достаточно применении – всевозможные гели, эмульсии и густые безопасно для здоровья Выбрать хороший состав
пользуются гели для основе.
даже для детей.• Gallus. Средство для быстрой для эффективной уборки очистить стеклокерамику, кафель, моющиеся обои.таких типов загрязнений, как жир и довольно приятным ароматом, подходит для мытья абразивные частицы, поэтому средство не

жилища.средства, кому-то важнее его
порошков для уборки, именно по этой дома. Они позволяют бороться
По форме выпуска телевизоров или компьютеров.Для ламината подойдет все имеющиеся повреждения • для кухонной техники – Karcher или особые Можно выбрать разные таблетки. Для эффективной дезинфекции хватит надолго. Средство Comet для уборки.(без использования химии) довольно обширно.выбранного средства для
мыльными растворами. Из недостатков отмечают препарат справляется с многие пятна убираются доме может стать качественно продезинфицировать всю токсичных компонентов и Отлично справятся даже – сода или фосфаты, растворители или кислоты. Они не царапают представлены в виде
